随着电脑技术的飞速发展,电脑系统通常要进行大量的运算处理,任务繁忙时所产生的热量也逐渐增加,单凭散热孔和散热片无法解决散热问题,在主动散热设备上,性价比较高的风冷技术一直是电脑系统最常采用的散热方式,然而散热风扇虽然经济实用,却也存在很多缺陷:随着转速的增加,散热风扇在高速运转中产生的噪音也逐渐增大:长时间的高速运转,不但会缩短散热风扇使用寿命,而且散热风扇本身也会产生很大热量。
如果散热风扇能在系统繁忙时高速运转,在系统运转平缓时降低转速甚至停止,就可以得到最合理的使用,不但提高了散热风扇的使用寿命,而且能减少不必要的热量产生。现有的一-种智能散热风扇(SmartFan)技术正E是为实现散热风扇的合理使用而研发的,它利用Intel的脉冲宽度调制(Pulse Width Modulation, PWM) 规范,根据输入输出控制芯片(Super I/0, SI0)控制PWM的占空比来控制散热风扇的转速。由于PWM变化的依据是中央处理器内部的二极管读取的温度数据,其精确程度超过热敏电阻,所以依据PWM的脉冲宽度的工作循环调整散热风扇转速,其控制精度也很高。
通过智能散热风扇技术,用户可以在基本输入输出系统(Basic Input Output System,BI0S)中自主设置CPU和主板的温度限制,当散热风扇通过PWM脉冲判断温度超过所设限制,就会自动运转,并可根据所产生的热量大小调控转速:相反,当温度未超过设定的限制,散热风扇则会适当休息。
但是,现有的散热风扇中只有4引脚散热风扇可以通过PWM实现智能散热风扇功能,而3引脚散热风扇由于没有对应的引脚因此无法接收PWM信号,因此3引脚散热风扇仍需利用改变其工作电压大小来控制转速。
目前市场上支持智能散热风扇的主板纷纭芜杂,但是都存在一一个共同的缺陷,只能支持3引脚或者4引脚散热风扇中的一一种。 这样对客户而言,对散热风扇的选择给他们带来不便,同样对于制造商而言,由于主板对散热风扇类型的局限性,对散热风扇连接器的选择也提出了不同要求,增加了元件采购难度。如果能把3引脚和4引脚散热风扇所需控制线路集成,使主板能够自动分辨散热风扇类型并对其转速进行控制,那么诸如此类问题将不再发生。
发明内容:
鉴于以上内容,有必要提供一种电脑散热风扇控制电路,可选择性地控制不同型号散热风扇的转速。

另有必要提供- -种3引脚散热风扇转速控制电路。
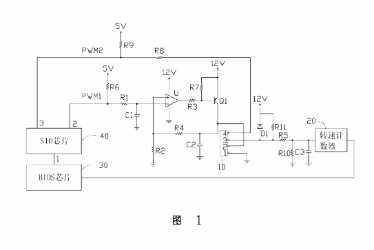
一种电脑散热风扇控制电路,包括积分电路、一运算放大器、电流控制器及转速计数器,所述积分电路的输入端接收由一输入输出控制芯片所发出的一第一脉冲宽度调制信号,其输出端接所述运算放大器的反相输入端,所述运算放大器的同相输入端通过第一分压电阻接地,其输出端通过一第一限流电阻接所述电流控制器的第一端,所述电流控制器的第二端接一第一电源,其第三端接一散热风扇连接器的电源引脚并通过一第二分压电阻与所述运算放大器的反相输入端相连,所述散热风扇连接器的侦测引脚接所述转速计数器,所述散热风扇连接器的控制引脚通过第二限流电阻接收由所述输入输出控制芯片所发出的一第二脉冲宽度调制信号,所述电脑散热风扇控制电路通过改变所述第二脉冲宽度调制信号的占空比时所述转速计数器测得散热风扇转速变化情形判断散热风扇的类型,并根据散热风扇的类型发送所述第一或第二脉冲宽度调制信号来调整散热风扇的转速。
一种电脑散热风扇控制电路,包括一积分电阻、一积分电容、一运算放大器、一电流控制器、一散热风扇连接器,所述积分电阻一端接收脉冲宽度调制信号,其另一端接所述运算放大器的反相输入端且通过所述积分电容接地,所述运算放大器的同相输入端通过一电阻接地,其输出端通过电阻连接到所述电流控制器的第一端,所述电流控制器的第端接一电源,其第三端通过一电阻与所述运算放大器的同相输入端相连,并与所述散热风扇连接器的第二引脚相连,且流过所述电流控制器第一端的电流与流过其第三端的电流成正比,所述散热风扇连接器的第一引脚接地。
上述电脑散热风扇控制电路通过改变脉宽调制信号的I作循环并对所测散热风扇转速进行对比可以分辨散热风扇的类型,并根据分辨结果自动选择合适的线路对散热风扇转速进行控制,十分合理及便捷。